【令和3年度】1級管工事施工管理技士 過去問と解答【第1次検定】

令和3年度の1級管工事施工管理技士の過去問と解答となります!
1級管工事施工管理技士の過去問【令和3年度】

1級管工事施工管理技士の令和3年度の過去問と解答を掲載しています。
| 出題 | 出題項目 | 出題選択 |
|---|---|---|
| No,01~14問A | 一般原論、電気・建築 | 14問中14問解答(必須) |
| No,15~37問A | 空調、給排水衛生 | 23問中12問解答(選択) |
| No,38~44問A | 機器材料、設計図書 | 7問中7問解答(必須) |
| No,01~09問B | 施工管理法 | 9問中9問解答(必須) |
| No,10~21問B | 関連法規 | 12問中10問解答(選択) |
| No,22~29問B | 施工管理法 | 8問中8問解答(必須) |
《1級管工事の合格基準》
- 73問中60問を解答し『36問』以上に正解すること
- No,22~29問Bの8問で『4問』以上に正解すること
上記2項目を達成することで1級管工事施工管理技士の第1次検定に合格となります。
【過去問】No,01~14問A 一般原論、電気・建築

問題番号No,1(A)からNo,14(A)までの14問は必須問題となるので、全問を解答してください。
【No,1(A)】日射に関する記述のうち、適当でないものはどれか。
- 大気の透過率は、主に大気中に含まれる二酸化炭素の量に影響される。
- 日射のエネルギーは、紫外線部よりも赤外線部及び可視線部に多く含まれている。
- 天空日射とは、大気成分により散乱、反射して天空の全方向から届く太陽放射をいう。
- 日射の影響を温度に換算し、外気温度に加えて等価な温度にしたものを相当外気温度という。
過去問の解答を表示する
解答(1)
【No,2(A)】温熱環境に関する記述のうち、適当でないものはどれか。
- 予想平均申告(PMV)とは、人体の熱的中立に近い状態の温冷感を予測する指標である。
- met(メット)とは、人体の代謝量を示す指標であり、椅座安静状態の代謝量1metは、単位体表面積当たり100Wである。
- clo(クロ)は、衣服の断熱性を示す単位で、1cloは約0.155m²・℃/Wである。
- 人体は周囲空間との間で対流と放射による熱交換を行っており、これと同じ量の熱を交換する均一温度の閉鎖空間の温度を作用温度(OT)という。
過去問の解答を表示する
解答(2)
【No,3(A)】室内の空気環境に関する記述のうち、適当でないものはどれか。
- 空気中の二酸化炭素濃度が20%程度以上になると、人体に致命的な影響を与える。
- 空気中の一酸化炭素濃度が2%になると、20分程度で人体に頭痛、目まいが生じる。
- 燃焼において、酸素濃度が19%に低下すると、不完全燃焼により急速に一酸化炭素が発生する。
- 人体からの二酸化炭素発生量は、その人の作業状態によって変化し、代謝量が多くなると増加する。
過去問の解答を表示する
解答(2)
【No,4(A)】流体に関する記述のうち、適当でないものはどれか。
- ニュートン流体では、摩擦応力は境界面と垂直方向の速度勾配に動粘性係数を乗じたものとなる。
- 空気の粘性係数は、一定の圧力のもとでは、温度の上昇とともに大きくなる。
- レイノルズ数は、流体に作用する慣性力と粘性力の比で表される無次元数で、流体の平均流速に比例する。
- 任意の点の速度、圧力等のすべての状態が時間的に変化しない流れを定常流という。
過去問の解答を表示する
解答(1)
【No,5(A)】流体が直管路を流れている場合、流速が1/2倍となったときの摩擦による圧力損失の変化の割合として、適当なものはどれか。ただし、圧力損失は、ダルシー・ワイスバッハの式によるものとし、管摩擦係数は一定とする。
- 1/4倍
- 1/2倍
- 2倍
- 4倍
過去問の解答を表示する
解答(1)
【No,6(A)】下図に示す断面積の大きい開放水槽において、流出孔における流速を求めるときに適用できる「定理の名称」と「流速値」の組合せとして、適当なものはどれか。
ただし、gは重力加速度、ρは流体の密度、Hは流出孔から水面までの高さとする。

- パスカルの定理 ―――― √2gH
- トリチェリの定理 ――― √2gH
- パスカルの定理 ―――― √2ρgH
- トリチェリの定理 ――― √2ρgH
過去問の解答を表示する
解答(2)
【No,7(A)】下図に示す、熱機関のカルノーサイクルに関する記述のうち、適当でないものはどれか。

- カルノーサイクルは、等温膨張、断熱膨張、等温圧縮、断熱圧縮の四つの可逆過程から構成される。
- カルノーサイクルは、高温熱源と低温熱源の温度差が大きいほど効率が高くなる。
- 等温膨張では、外部から熱量を受け取り、等温圧縮では、熱量を外部に放出する。
- 断熱膨張では、気体の温度が上昇し、断熱圧縮では気体の温度が低下する。
過去問の解答を表示する
解答(4)
【No,8(A)】伝熱に関する記述のうち、適当でないものはどれか。
- 強制対流熱伝達とは、外的駆動力による強制対流時の流体と壁面の間の熱移動現象をいう。
- 固体内の熱移動には、高温部と低温部の温度差による熱伝導と放射による熱伝達がある。
- 固体壁両側の気体間の熱通過による熱移動量は、気体の温度差と固体壁の面積に比例する。
- 熱放射は、電磁波によって熱エネルギーが移動するため、熱を伝える物質は不要である。
過去問の解答を表示する
解答(2)
【No,9(A)】燃焼に関する記述のうち、適当でないものはどれか。
- 気体燃料、液体燃料、固体燃料のうち、燃焼に最も多く空気を必要とするのは固体燃料である。
- 高発熱量とは、燃焼ガスに含まれる水蒸気が凝縮したときに得られる潜熱を含めた発熱量をいい、低発熱量とは、潜熱を含まない発熱量をいう。
- 燃焼ガス中の窒素酸化物の量は、高温燃焼時より低温燃焼時のほうが多い。
- 空気過剰率が大きすぎると廃ガスの持ち去る熱による損失が多くなる。
過去問の解答を表示する
解答(3)
【No,10(A)】腐食に関する記述のうち、適当でないものはどれか。
- 選択腐食は、合金成分中のある種の成分のみが溶解する現象であり、黄銅製バルブ弁棒で生じる場合がある。
- かい食は、比較的速い流れの箇所で局部的に起こる現象で、銅管の曲がり部で生じる場合がある。
- 異種金属接触腐食は、貴な金属と卑な金属を組み合わせた場合に生じる電極電位差により、卑な金属が局部的に腐食する現象である。
- マクロセル腐食は、アノードとカソードが分離して生じる電位差により、陰極部分が腐食する現象である。
過去問の解答を表示する
解答(4)
【No,11(A)】電気設備工事に関する記述のうち、適当でないものはどれか。
- 使用電圧100V回路の金属製ボックスには、D種接地工事を施す。
- 使用電圧100Vの屋外機器への分岐回路には、漏電遮断器を使用する。
- 高低差のあるケーブルラックに敷設するケーブルは、ケーブルラックの子げたに固定する。
- 低圧電路の電線相互間の熱絶縁抵抗は、使用電圧が高いほど低い値とする。
過去問の解答を表示する
解答(4)
【No,12(A)】三相誘導電動機の電気設備工事に関する記述のうち、適当でないものはどれか。
- 制御盤から電動機までの配線は、CVケーブル又はEM-CEケーブルで接続する。
- 制御盤からスターデルタ始動方式の電動機までの配線は、4本の電線で接続する。
- 電動機の保護回路には、過負荷及び欠相を保護できる継電器を使用する。
- インバータ装置は、商用周波数から任意の周波数に変換して、電動機を可変速運転する。
過去問の解答を表示する
解答(2)
【No,13(A)】コンクリートの性状に関する記述のうち、適当でないものはどれか。
- コンクリートの中性化とは、一般的に、コンクリート表面で接する空気中の酸素の作用により、アルカリ性を失っていく現象をいう。
- 水セメント比が小さく密実なコンクリートほど中性化の進行は遅くなる。
- コンクリート打込み時に生じるコールドジョイントは、構造上の欠陥となりやすい。
- スランプ値は、コンクリートのワーカビリティーを評価する指標の1つである。
過去問の解答を表示する
解答(1)
【No,14(A)】下図のように単純梁に集中荷重P1及びP2が作用したとき、支点Aの鉛直方向の反力の値として、適当なものはどれか。

- 3kN
- 4kN
- 5kN
- 6kN
過去問の解答を表示する
解答(4)
【過去問】No,15~37問A 空調、給排水衛生

問題番号No,15(A)からNo,37(A)までの23問のうち、12問を選択し解答してください。
【No,15(A)】建築計画に関する記述のうち、省エネルギーの観点から、適当でないものはどれか。
- 建物の出入口には、風除室を設ける。
- 東西面の窓面積を極力減らす建築計画とする。
- 窓には、ダブルスキン、エアフローウィンドウ等を用いる。
- 非空調室は、建物の外周部より、なるべく内側に配置する。
過去問の解答を表示する
解答(4)
【No,16(A)】空気調和方式に関する記述のうち、適当でないものはどれか。
- 変風量単一ダクト方式は、定風量単一ダクト方式に比べ、送風機動力を節減できる。
- 変風量単一ダクト方式では、必要外気量の確保等のため、最小風量の設定を行う。
- ダクト併用ファンコイルユニット方式は、全空気方式に比べ、外気冷房を行いやすい。
- ダクト併用ファンコイルユニット方式は、全空気方式に比べ、一般的に、搬送動力が小さい。
過去問の解答を表示する
解答(3)
【No,17(A)】下図に示す冷房時における定風量単一ダクト方式の湿り空気線図に関する記述のうち、適当でないものはどれか。

- コイル出口空気状態点④から⑤は送風機の発熱等による温度上昇であり、⑤から②は室内での状態変化でSHFの状態線上を移動する。
- 混合空気状態点③は、外気量と送風量の比から、「外気量/送風量 = ②と③を結ぶ線分の長さ/①と②を結ぶ線分の長さ」として求める。
- 混合空気状態点③とコイル出口空気状態点④の比エンタルピー差から求めたコイル冷却負荷のうち、外気負荷は室内状態点②と混合空気状態点③の比エンタルピー差の部分となる。
- 冷房吹出温度差は、混合空気状態点③とコイル出口空気状態点④の乾球温度差から求める。
過去問の解答を表示する
解答(4)
【No,18(A)】熱負荷に関する記述のうち、適当でないものはどれか。
- 実効温度差は、外壁面全日射量、外壁日射吸収率、外壁表面熱伝達率等の要因により変わる。
- 壁体の構造が同じであっても、壁体表面の熱伝達率が大きくなるほど、熱通過率は大きくなる。
- 暖房負荷計算では、暖房室が外気に面したドアを有する場合、隙間風負荷を考慮する。
- 暖房負荷計算では、外壁の負荷は、一般的に、実効温度差を用いて計算する。
過去問の解答を表示する
解答(4)
【No,19(A)】空気調和設備における自動制御に関する記述のうち、適当でないものはどれか。
- 加湿器は、冷温水ポンプとのインターロックを設定する。
- 冷却塔のファンは、冷却塔の冷却水出口温度による二位置制御とする。
- 外気取入れダンパーは、空気調和機の運転開始時に一定時間、閉とする。
- 加湿器は、代表室内の湿度調節器による二位置制御とする。
過去問の解答を表示する
解答(1)
【No,20(A)】地域冷暖房に関する記述のうち、適当でないものはどれか。
- 地域冷暖房には、熱源の集約化により、人件費の節約が図れること、火災や騒音のおそれが小さくなること等の利点がある。
- 地域冷暖房の社会的な利点には、大気汚染防止、二酸化炭素排出量削減等の総合的な環境保全効果がある。
- 建物ごとに熱源機器を設置する必要がないため、熱需要者側の建物は床面積の利用率が高くなる。
- 地下鉄の排熱、ゴミ焼却熱等の未利用排熱は、地域冷暖房には利用することができない。
過去問の解答を表示する
解答(4)
【No,21(A)】空気熱源ヒートポンプに関する記述のうち、適当でないものはどれか。
- 空冷ユニットを複数台連結するモジュール型は、部分負荷に対応して運転台数を変えることができる。
- 空冷ユニットを複数台連結するモジュール型は、法定冷凍トンの算定をする場合、連結する全モジュールを合算する必要がある。
- ヒートポンプでは、外気温度が低くなると暖房能力が低下する。
- ヒートポンプの成績係数は、圧縮仕事の駆動エネルギーが暖房能力に追加されるため、冷凍機の成績係数より高くなる。
過去問の解答を表示する
解答(2)
【No,22(A)】換気に関する記述のうち、適当でないものはどれか。
- 自然換気設備の排気口は、給気口より高い位置に設け、常時解放された構造とし、かつ、排気筒の立ち上がり部分に直結する必要がある。
- 開放式燃焼器具の排気フードにⅡ型フードを用いる場合、火源からフード下端までの高さは1m以内としなければならない。
- 床面積の1/30以上の面積の窓その他、換気に有効な開口部を有する事務所の居室には、換気設備は不要である。
- 住宅等の居室のシックハウス対策としての必要有効換気量を算定する場合の換気回数は、一般的に、0.5〔回/h〕以上とする。
過去問の解答を表示する
解答(3)
【No,23(A)】機械換気設備により電気室において発生した熱を排除するときに必要な最小換気量として、適当なものはどれか。
ただし、発生熱量は4kW、許容室温は40℃、外気温度は35℃、空気の比熱は1.0kJ/(kg・K)、空気の密度は1.2kg/m³とする。
- 1,200m³/h
- 1,600m³/h
- 2,400m³/h
- 2,800m³/h
過去問の解答を表示する
解答(3)
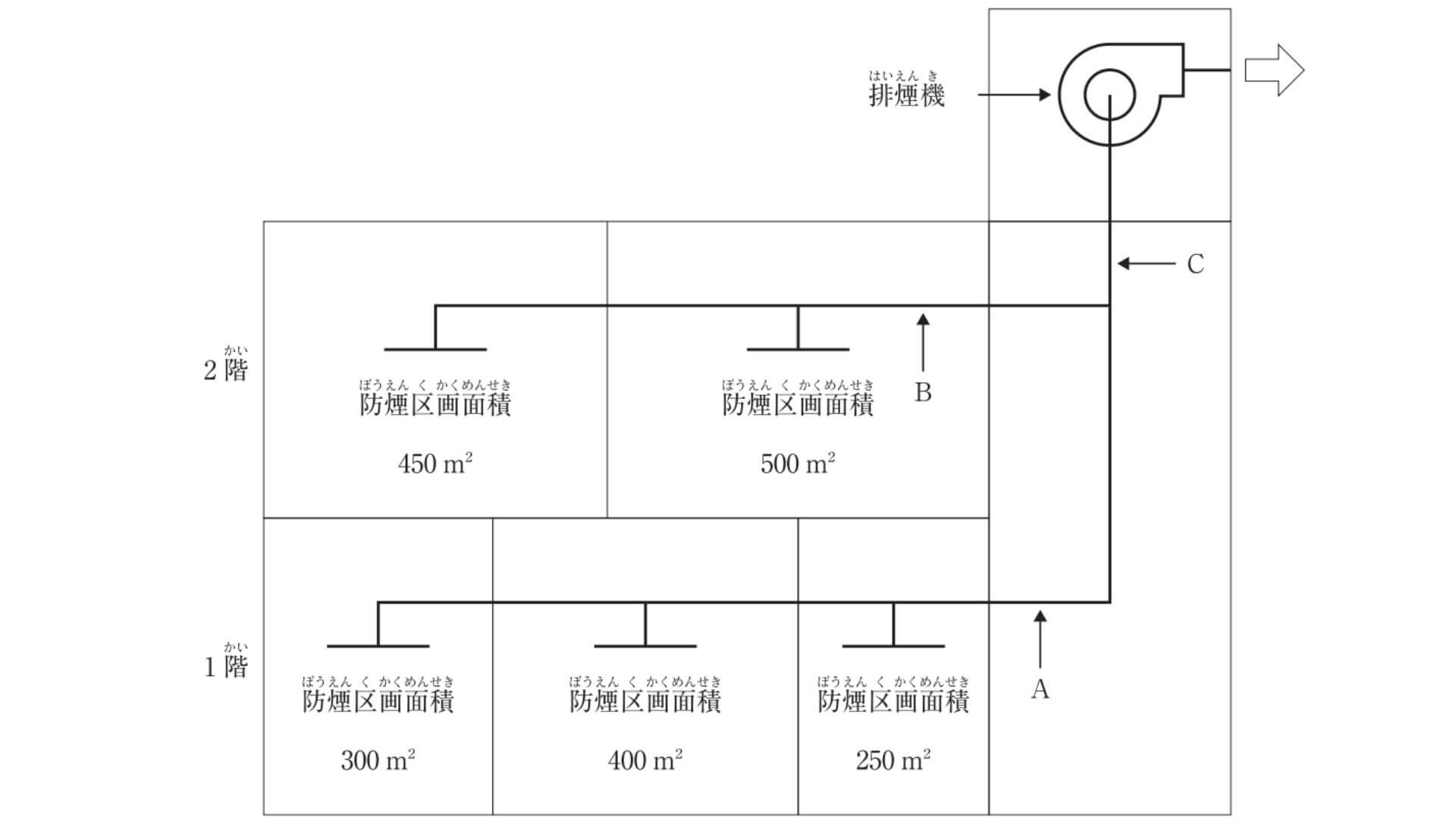
【No,24(A)】下図に示す2階建て建築物の機械排煙設備において、各部が受け持つ必要最小風量として、適当でないものはどれか。
ただし、本設備は、「建築基準法」上、区画、階及び全館避難安全検証法によらないものとする。また、上下階の排煙口は同時開放しないものとし、隣接する2防煙区画は同時開放の可能性があるものとする。

- ダクトA部 : 42,000m³/h
- ダクトB部 : 57,000m³/h
- ダクトC部 : 57,000m³/h
- 排煙機 : 57,000m³/h
過去問の解答を表示する
解答(4)
【No,25(A)】排煙設備に関する記述のうち、適当でないものはどれか。ただし、本設備は、「建築基準法」上、区画、階、全館避難安全検証法、及び、特殊な構造によらないものとする。
- 自然排煙設備の排煙口は、防煙区画の床面積の1/50以上の排煙上有効な開口面積を有する必要がある。
- 機械排煙設備の排煙口は、防煙区画の各部分から水平距離で30m以下となるように設ける。
- 機械排煙設備において、特別避難階段の付室を兼用する非常用エレベーターの乗降ロビーの排煙風量は、6〔m3/s〕以上とする。
- 機械排煙設備において、排煙口は吸込み風速を20〔m/s〕以下、排煙ダクトはダクト内風速を10〔m/s〕以下となるようにする。
過去問の解答を表示する
解答(4)
【No,26(A)】上水道に関する記述のうち、適当でないものはどれか。
- 凝集池は、凝集剤と原水を混和させる混和池と、混和池で生成した微小フロックを大きく成長させるフロック形成池から構成される。
- 取水施設は、取水された原水を浄水施設まで導く施設であり、その方式には自然流下式、ポンプ加圧式及び併用式がある。
- 配水施設は、浄化した水を給水区域の需要家にその必要とする水圧で所要量を供給するための施設で、配水池、ポンプ、配水管等で構成される。
- 送水施設の計画送水量は、計画1日最大給水量(1年を通じて、1日の給水量のうち最も多い量)を基準として定める。
過去問の解答を表示する
解答(2)
【No,27(A)】下水道に関する記述のうち、適当でないものはどれか。
- 管きょ底部に沈殿物が堆積しないように、原則として、汚水管きょの最小0.6〔m/s〕以上とする。
- 流域下水道は、二以上の市町村の区域からの下水を排除又は処理する下水道で、終末処理場を持っているものをいう。
- 管きょは、固形物の停滞を防ぐために、流量が大きくなる下流ほど勾配が急になるようにする。
- 分流式の下水管きょにおける最小口径は、一般的に、汚水管きょでは200mm、雨水管きょでは250mmである。
過去問の解答を表示する
解答(3)
【No,28(A)】給水設備に関する記述のうち、適当でないものはどれか。
- 直結増圧方式は、高置タンク方式に比べて、給水引込み管の管径が大きくなる。
- 揚水ポンプの吸込揚程の最大値は、常温の水では10m程度である。
- 大便器洗浄弁及び小便器洗浄弁の必要給水圧力は、一般的に、70kPa程度である。
- 受水タンクの底部には、吸込みピットを設け、ピットに向かって1/100程度の勾配をとる。
過去問の解答を表示する
解答(2)
【No,29(A)】給水設備に関する記述のうち、適当でないものはどれか。
- ウォーターハンマー防止等のため、給水管内の流速は2.0m/sを超えないものとする。
- クロスコネクション防止対策として、上水管と雑用水管とで、異なる配管材質を選定する。
- 受水タンクの容量は、一般的に、時間最大予想給水量の1/2程度の値とする。
- 受水タンクにおいて、地震時に水面が波動を起こし、水の自由表面が水槽の天井面や側面に衝突する現象をスロッシングという。
過去問の解答を表示する
解答(3)
【No,30(A)】給湯設備に関する記述のうち、適当でないものはどれか。
- 給湯単位に対する給湯同時使用流量は、一般的に、病院、レストラン、共同住宅、事務所の順に、大きくなる。
- 瞬間湯沸器の出湯能力は、一般的に、水温より25℃高い湯を1L/min出湯する能力を1号としている。
- 循環式浴槽設備では、レジオネラ症防止対策のため、循環している浴槽水をシャワーや打たせ湯には使用しない。
- 中央式給湯設備の貯湯タンクに接続する配管は、一般的に、還り管は低い位置で接続し、往き管は高い位置で接続する。
過去問の解答を表示する
解答(1)
【No,31(A)】排水設備に関する記述のうち、適当でないものはどれか。
- 管径100mmの排水管の掃除口の設置間隔は、30m以内とする。
- 排水管の管径決定において、ポンプからの排水管を排水横主管に接続する場合は、器具排水負荷単位に換算して管径を決定する。
- 排水立て管に対して45°以下のオフセットの管径は、垂直な排水立て管とみなして決定してよい。
- オイル阻集器は、洗車の時に流出する土砂及びワックス類も阻集できる構造とする。
過去問の解答を表示する
解答(1)
【No,32(A)】排水・通気設備に関する記述のうち、適当でないものはどれか。
- 器具排水負荷単位法による通気管の管径算定において、所定の表を使用する場合、通気管長さは通気管の実長とし、局部損失相当長を加算しなくてよい。
- 通気弁は、大気に開放された伸頂通気管と同様に正圧緩和の効果が期待できる。
- 建物の階層が多い場合の1階の排水横枝管は、排水立て管に接続せず、単独で屋外の排水桝に接続する。
- 伸頂通気方式において、誘導サイホン作用の防止には、排水用特殊継手を用いて管内圧力の緩和を図る方法がある。
過去問の解答を表示する
解答(2)
【No,33(A)】通気設備に関する記述のうち、適当でないものはどれか。
- ループ通気管の管径は、排水横枝管と通気立て管とのうち、いずれか小さいほうの管径の1/2より小さくしてはならない。
- 排水立て管のオフセットの逃がし通気管の管径は、通気立て管と排水立て管とのうち、いずれか小さい方の管径の1/2より小さくしてはならない。
- 排水横枝管の逃がし通気管の管径は、それを接続する排水横枝管の管径の1/2より小さくしてはならない。
- 各個通気管の管径は、それが接続される排水管の管径の1/2より小さくしてはならない。
過去問の解答を表示する
解答(2)
【No,34(A)】不活性ガス消火設備に関する記述のうち、適当でないものはどれか。
- 不活性ガス消火設備に用いる消火剤の種類には、二酸化炭素、窒素、IG-55、IG-541がある。
- 貯蔵容器は、防護区画以外の温度40℃以下で温度変化が少なく、直射日光及び雨水のかかるおそれの少ない場所に設ける。
- 全域放出方式又は局所放出方式の不活性ガス消火設備の非常電源は、当該設備を有効に30分間作動できる容量以上とする。
- 不活性ガス消火設備を設置した場所には、その放出された消火剤及び燃焼ガスを安全な場所に排出する措置が必要である。
過去問の解答を表示する
解答(3)
【No,35(A)】ガス設備に関する記述のうち、適当でないものはどれか。
- 液化石油ガス(LPG)は、圧力調整器によりガス容器(ボンベ)の中の高い圧力を1.0kPaに減圧して燃焼機器に供給される。
- 都市ガスのガス漏れ警報器を天井部分に設置する場合は、警報器の下端は天井面の下方30cm以内に設置する。
- 都市ガスの種類A・B・Cでは、燃焼速度はA・B・Cの順で速くなる。
- 液化石油ガス(LPG)設備で用いられる配管は、0.8MPa以上で行う耐圧試験に合格したものとする。
過去問の解答を表示する
解答(1)
【No,36(A)】JISに規定する「建築物の用途別による屎尿浄化槽の処理対象人員算定基準」に定められている「建築用途」と「算定単位」の組合せのうち、適当でないものはどれか。
- ホテル・旅館 ―――――――― 延べ面積〔 m² 〕
- 病院・療養所・伝染病院 ――― ベッド数〔床〕
- 共同住宅 ―――――――――― 居室数〔室〕
- 事務所 ――――――――――― 延べ面積〔 m² 〕
過去問の解答を表示する
解答(3)
【No,37(A)】浄化槽に関する記述のうち、適当でないものはどれか。
- 浄化槽は、水洗便所のし尿、工業廃水等の汚水を処理する設備又は施設である。
- 浄化槽は、生物化学的処理において生物膜法と活性汚泥法に大別される。
- 浄化槽は、積雪寒冷地を除き、車庫、物置等の建築物内への設置は避ける。
- 消毒には、一般的に、次亜塩素酸カルシウム錠、塩素化イソシアヌール酸錠等の固形塩素剤が使用される。
過去問の解答を表示する
解答(1)
【過去問】No,38~44問A 機器材料、設計図書

問題番号No,38(A)からNo,44(A)までの7問は必須問題となるので、全問を解答してください。
【No,38(A)】冷凍機に関する記述のうち、適当でないものはどれか。
- 遠心冷凍機は低圧冷媒又は高圧冷媒を使用する機器があり、低圧冷媒を使用する機器は一般的な空調条件では高圧ガス保安法の適用を受けない。
- 二重効用吸収冷凍機は、高圧蒸気により低温再生器を加熱し、低温再生器で発生した冷媒蒸気をさらに高温再生器の加熱に用いる構造である。
- 空気熱源ヒートポンプのデフロスト運転には、運転を冷房サイクルに切り替えて空気熱交換器に高温高圧のガスを流し付着した霜を溶かす方法がある。
- スクリュー冷凍機は、高圧縮比でも体積効率がよいため、一般的に、高い圧縮比を必要とするヒートポンプ用として用いられる。
過去問の解答を表示する
解答(2)
【No,39(A)】遠心ポンプに関する記述のうち、適当でないものはどれか。
- 締切り動力が低く、水量の増大に伴い軸動力は減少する特性がある。
- 吐出し量は、ポンプの羽根車の直径が変わった場合、羽根車の出口幅が一定であれば、直径の変化の2乗に比例して変化する。
- 渦巻ポンプの渦巻ケーシングは、スロート部から吐出し口にかけて流速を緩やかに減速して速度エネルギーを圧力エネルギーに変換している。
- ポンプや送水系に外力が働かないのに、吐出し量と圧力が周期的に変動する現象をサージングという。
過去問の解答を表示する
解答(1)
【No,40(A)】空気調和機に関する記述のうち、適当でないものはどれか。
- 大温度差送風方式は、送風量を減らして、送風搬送動力を削減するため、一般的に、冷房吹出温度差を10℃と大きくとる。
- マルチパッケージ形空気調和機の冷房暖房同時型は、冷房運転時に発生する排熱を暖房運転中の屋内機に利用することで高い省エネルギー効果が得られる。
- ユニット形空気調和機の冷却コイルは、コイル面通過風速を2.0〜3.0m/sで選定し、コイル面の凝縮した水滴の飛散が多くならないようにする。
- デシカント空気調和機は、デシカントローターで高温の排気と給気とを熱交換する際に供給空気の湿度を除去し、乾燥した空気を給気する。
過去問の解答を表示する
解答(1)
【No,41(A)】配管材料及び配管附属品に関する記述のうち、適当でないものはどれか。
- 圧力配管用炭素鋼鋼管は、蒸気、高温水等の圧力の高い配管に使用され、スケジュール番号により管の厚さが区分されている。
- 架橋ポリエチレン管は、中密度・高密度ポリエチレンを架橋反応させることで、耐熱性、耐クリープ性を向上させた管である。
- 空気調和機ドレン配管の排水トラップの封水は、送風機の全静圧を超えないようにする。
- 蒸気トラップには、メカニカル式、サーモスタチック式、サーモダイナミック式がある。
過去問の解答を表示する
解答(3)
【No,42(A)】ダクト及びダクト附属品に関する記述のうち、適当でないものはどれか。
- グラスウール等の多孔質吸音材を内張りしたダクトでは、中高周波数域の音の減衰が大きい。
- 同一材料、同一断面積のダクトの場合、同じ風量では長方形ダクトの方が円形ダクトより単位長さ当たりの圧力損失が大きい。
- シーリングディフューザー形吹出口は、中コーンを上げると拡散半径が大きくなる。
- ピストンダンパーは、消火ガス放出時にガスシリンダーの作動で閉鎖する機構を有する。
過去問の解答を表示する
解答(3)
【No,43(A)】「公共工事標準請負契約約款」に関する記述のうち、適当でないものはどれか。
- 発注者は、完成通知を受けたときは、通知を受けた日から14日以内に完成検査を完了し、検査結果を受注者に通知しなければならない。
- 受注者は、工事目的物及び工事材料等を設計図書に定めるところにより、火災保険、建設工事保険等に付さなければならない。
- 発注者は、受注者が工期内に工事を完成させることができないとき、これによって生じた損害の賠償を受注者に対して請求することができる。
- 発注者の完成検査で、必要と認められる理由を受注者に通知した上で、工事目的物を最小限度破壊する場合、その検査又は復旧に直接要する費用は発注者の負担となる。
過去問の解答を表示する
解答(4)
【No,44(A)】設計図書に記載する「機器名」と「機器仕様」の組合せのうち、適当でないものはどれか。ただし、電動機に関する事項は除く。
- 全熱交換器 ―――――― 形式、種別、風量、全熱交換効率、面風速、初期抵抗(給気・排気)
- 空調用ポンプ ――――― 形式、吸込口径、水量、揚程、押込圧力
- 冷却塔 ―――――――― 形式、冷却能力、冷却水量、冷却水出入口温度、外気乾球温度、騒音値
- チリングユニット ――― 冷凍能力、冷水量、冷水出入口温度、冷却水量、冷却水出入口温度、冷水・冷却水損失水頭
過去問の解答を表示する
解答(3)
【過去問】No,01~09問B 施工管理法

問題番号No,1(B)からNo,9(B)までの9問は必須問題となるので、全問を解答してください。
【No,1(B)】工事の「届出書等」、「提出時期」及び「提出先」の組合せとして、適当でないものはどれか。
- ばい煙発生施設設置届出書 ―――― 工事完了日から4日以内 ―――― 都道府県知事
- 消防用設備等設置届出書 ――――― 工事完了日から4日以内 ―――― 消防長又は消防署長
- 特定施設設置届出書(騒音) ――― 工事開始日の30日前まで ――― 市町村長
- ボイラー設置届 ――――――――― 工事開始日の30日前まで ――― 労働基準監督署長
過去問の解答を表示する
解答(1)
【No,2(B)】下図のネットワーク工程表に関する記述のうち、適当でないものはどれか。
ただし、図中のイベント間のA〜Iは作業内容、日数は作業日数を表す。

- クリティカルパスの所要日数は33日で、ルートは2本ある。
- イベント⑤の最早開始時刻と最遅完了時刻は同じで、15日である。
- 作業内容Eのトータルフロートは、5日である。
- 作業内容Cの作業日数を2日短縮しても、工期は2日短縮されない。
過去問の解答を表示する
解答(2)
【No,3(B)】品質管理に関する記述のうち、適当でないものはどれか。
- 計量抜取検査は、ロットの特性値が正規分布とみなせる場合に実施する。
- 計数抜取検査には、不良個数による検査と欠点数による検査がある。
- ISO9000ファミリー規格は、製品やサービスを作り出すプロセスに関する規格である。
- ISO14000ファミリー規格は、公害対策として企業が遵守すべき基準値を定めた規格である。
過去問の解答を表示する
解答(4)
【No,4(B)】建設工事における安全管理に関する記述のうち、適当でないものはどれか。
- 危険有害な化学品を取り扱う作業では、安全データシートを常備し、当該化学品の情報を作業場内に表示する。
- ハインリッヒの法則によれば、1つの重大災害発生の過程には数十件の軽度の事故と数百件のヒヤリ・ハットの発生がある。
- リスクアセスメントとは、労働災害が発生した場合に、当該災害発生の責任の所在を評価して、被災者への補償額を算定する手法である。
- 送り出し教育とは、工事現場に労働者を送り出そうとする関係請負人が当該労働者に対し事前に実施する教育で、新規入場者教育の効率化に有効である。
過去問の解答を表示する
解答(3)
【No,5(B)】機器の据付けに関する記述のうち、適当でないものはどれか。
- 屋内設置の飲料用受水タンクの据付けにおいて、はり形コンクリート基礎上の鋼製架台の高さを100mmとする場合、当該コンクリート基礎の高さは500mmとしてよい。
- 雑排水用水中モーターポンプ2台を排水槽内に設置する場合、ポンプケーシングの中心間距離は、ポンプケーシングの直径の3倍としてよい。
- 貯湯タンクの据付けにおいては、周囲に450mm以上の保守、点検スペースを確保するほか、加熱コイルの引抜きスペース及び内部点検用マンホール部分の点検作業用スペースを確保する。
- ゲージ圧が0.2MPaを超える温水ボイラーを設置する場合、安全弁その他の附属品の検査及び取扱いに支障がない場合を除き、ボイラーの最上部からボイラーの上部にある構造物までの距離は、0.8m以上とする。
過去問の解答を表示する
解答(4)
【No,6(B)】配管の施工に関する記述のうち、適当でないものはどれか。
- 蒸気配管に圧力配管用炭素鋼鋼管を使用する場合、蒸気還水管は、蒸気給気管に共吊りする。
- 鋼管のねじ接合に転造ねじを使用する場合、転造ねじのねじ部の強度は、鋼管本体の強度とほぼ同程度となる。
- Uボルトは、配管軸方向の滑りに対する拘束力が小さいため、配管の固定支持には使用しない。
- 冷媒配管の接続完了後は、窒素ガス、炭酸ガス、乾燥空気等を用いて気密試験を行う。
過去問の解答を表示する
解答(1)
【No,7(B)】ダクトの施工に関する記述のうち、適当でないものはどれか。
- アングルフランジ工法では、低圧ダクトか高圧ダクトかにかかわらず、ダクトの吊り間隔は同じとしてよい。
- 共板フランジ工法ダクトに使用するガスケットは、アングルフランジ工法ダクトに使用するガスケットより厚いものを使用する。
- スパイラルダクトの差込接合では、鋼製ビスで固定し、ダクト用テープを二重巻きすれば、シール材の塗布は不要である。
- 亜鉛鉄板製長方形ダクトの板厚は、ダクト両端の寸法が異なる場合、その最大寸法による板厚とする。
過去問の解答を表示する
解答(3)
【No,8(B)】配管の保温に関する記述のうち、適当でないものはどれか。
- 機械室内の露出の給水管にグラスウール保温材で保温する場合、一般的に、保温筒、ポリエチレンフィルム、鉄線、アルミガラスクロスの順に施工する。
- 冷温水管の保温の施工において、ポリエチレンフィルムは、防湿のための補助材として使用される。
- 蒸気管が壁又は床を貫通する場合、伸縮を考慮して、貫通部及びその前後約25mm程度は保温被覆を行わない。
- 保温の施工において、保温筒を二層以上重ねて所要の厚さにする場合は、保温筒の各層をそれぞれ鉄線で巻き締める。
過去問の解答を表示する
解答(1)
【No,9(B)】冷凍機の試運転調整に関する記述のうち、適当でないものはどれか。
- 冷却水ポンプ、冷水ポンプ及び冷却塔を起動し、冷水量及び冷却水量が規定流量であることを確認する。
- 停止サーモスタットの設定値が冷水温度の規定値より高いことを確認する。
- 冷水ポンプ、冷却水ポンプ及び冷却塔とのインターロックを確認してから冷凍機の起動スイッチを入れる。
- 冷水量が過度に減少した場合、断水リレーの作動により冷凍機が停止することを確認する。
過去問の解答を表示する
解答(2)
【過去問】No,10~21問B 関連法規

問題番号No,10(B)からNo,21(B)までの12問のうち、10問を選択し解答してください。
【No,10(B)】土中埋設配管における防食処置に関する記述のうち、適当でないものはどれか。
- ペトロラタム系防食テープによる防食処置では、ペトロラタム系防食テープを1/2重ね1回巻きし、その上にプラスチックテープを1/2重ね1回巻きする。
- ブチルゴム系絶縁テープによる防食処置では、ブチルゴム系絶縁テープを1/2重ね2回巻きする。
- 熱収縮材による防食処置では、熱収縮テープを1/2重ね1回巻きし、バーナーで加熱収縮させる。
- 防食テープ巻きを施した鋼管は、施工時に被覆が損傷しても、鉄部が露出する陽極部面積が小さい場合、腐食によって短期間に穴があく可能性は小さい。
過去問の解答を表示する
解答(4)
【No,11(B)】建設工事現場の安全衛生管理に関する記述のうち、「労働安全衛生法」上、誤っているものはどれか。
- 統括安全衛生責任者が統括管理しなければならない事項には、協議組織の設置及び運営がある。
- 統括安全衛生責任者が統括管理しなければならない事項には、作業間の連絡及び調整がある。
- 特定元方事業者は、毎作業日に少なくとも1回、作業場所の巡視を行わなければならない。
- 特定元方事業者は、安全衛生責任者を選任し、その者に統括安全衛生責任者との連絡等を行わせなければならない。
過去問の解答を表示する
解答(4)
【No,12(B)】建設工事現場の安全衛生管理に関する記述のうち、「労働安全衛生法」上、誤っているものはどれか。
- 事業者は、高さが2m以上の箇所での作業において、強風、大雨等の悪天候により危険が予想されるときは、当該作業に労働者を従事させてはならない。
- 事業者は、ガス溶接等の業務に使用する溶解アセチレンの容器は、横に倒した状態で保管しなければならない。
- 事業者は、3m以上の高所から物体を投下するときは、適当な投下設備を設け、監視人を置く等労働者の危険を防止するための措置を講じなければならない。
- 事業者は、高さが5m以上の構造の足場の組立て作業をするときは、作業主任者を選任しなければならない。
過去問の解答を表示する
解答(2)
【No,13(B)】建設業における就業に関する記述のうち、「労働基準法」上、誤っているものはどれか。
- 使用者は、労働者に、原則として、休憩時間を除き一週間について40時間を超えて労働させてはならない。
- 使用者は、満18歳に満たない者をクレーンの玉掛けの業務(二人以上の者によって行う玉掛けの業務における補助作業の業務を除く。)に就かせてはならない。
- 使用者は、その雇入れの日から起算して6箇月間継続勤務し、全労働日の7割以上出勤した労働者に対して、原則として、10労働日の有給休暇を与えなければならない。
- 使用者は、労働者を解雇しようとする場合においては、原則として、少なくとも30日前にその予告をしなければならない。
過去問の解答を表示する
解答(3)
【No,14(B)】建築物の用語に関する記述のうち、「建築基準法」上、誤っているものはどれか。
- 共同住宅は特殊建築物であるが、一戸建住宅は特殊建築物ではない。
- 建築物の壁や屋根は主要構造部であるが、建築物の階段は主要構造部ではない。
- 建築物の2階以上の部分で、隣地境界線より5m以下の距離にある部分は、法に定める部分を除き、延焼のおそれのある部分である。
- 防火性能とは、建築物の周囲において発生する通常の火災による延焼を抑制するために、外壁又は軒裏に必要とされる性能をいう。
過去問の解答を表示する
解答(2)
【No,15(B)】建築設備に関する記述のうち、「建築基準法」上、誤っているものはどれか。
- 排水トラップの封水深は、阻集器を兼ねる排水トラップの場合を除き、5cm以上15cm以下としなければならない。
- 天井内等の隠ぺい部に防火ダンパーを設ける場合は、一辺の長さが45cm以上の保守点検が容易に行える点検口を、天井、壁等に設けなければならない。
- 換気設備を設けるべき調理室等の給気口は、原則として、当該室の天井高さの1/2以下の位置に設けなければならない。
- 換気設備を設けるべき調理室等の排気口は、原則として、当該室の天井または天井から下方80cm以内の高さの位置に設けなければならない。
過去問の解答を表示する
解答(1)
【No,16(B)】建設業の許可に関する記述のうち、「建設業法」上、誤っているものはどれか。
- 管工事業を営もうとする者は、二以上の都道府県の区域内に営業所を設けて営業をしようとする場合、原則として、国土交通大臣の許可を受けなければならない。
- 発注者から直接請け負う1件の管工事につき、下請代金の総額が4000万円以上となる工事を施工しようとする者は、特定建設業の許可を受けなければならない。
- 建設業者は、許可を受けた建設業の建設工事を請け負う場合においては、その建設工事に附帯する他の建設業の建設工事を請け負うことができる。
- 国、地方公共団体又はこれらに準ずる者として、国土交通省令で定める法人が発注者である管工事を施工しようとする者は、請負代金の額にかかわらず特定建設業の許可を受けなければならない。
過去問の解答を表示する
解答(4)
【No,17(B)】建設工事における施工体制に関する記述のうち、「建設業法」上、誤っているものはどれか。
- 主任技術者及び監理技術者は、当該建設工事の請負代金の管理、及び、施工に従事する者の技術上の指導監督の職務を誠実に行わなければならない。
- 建設業者は、発注者から直接請け負った建設工事を下請契約を行わずに自ら施工する場合、主任技術者を置かなければならない。
- 主任技術者の専任が必要な建設工事で、密接な関係のある二つの建設工事を同一の場所で施工する場合は、同一の専任の主任技術者とすることができる。
- 国が注文者である施設に関する管工事で、工事1件の請負代金の額が3500万円以上の工事を施工する場合、工事に置く主任技術者又は監理技術者(特例監理技術者は除く。)は、工事現場ごとに専任の者でなければならない。
過去問の解答を表示する
解答(1)
【No,18(B)】スプリンクラー設備に関する記述のうち、「消防法」上、誤っているものはどれか。ただし、特定施設水道連結型スプリンクラー設備は除く。
- 補助散水栓は、防火対象物の階ごとに、その階の未警戒となる各部分からホース接続口までの水平距離が15m以下となるように設けなければならない。
- 劇場の舞台部に設けるスプリンクラーヘッドは、閉鎖型スプリンクラーヘッドとしなければならない。
- 閉鎖型スプリンクラーヘッドのうち標準型ヘッドは、給排気用ダクト等でその幅又は奥行が1.2mを超えるものがある場合には、当該ダクト等の下面にも設けなければならない。
- 予作動式の流水検知装置が設けられているスプリンクラー設備にあっては、スプリンクラーヘッドが開放されてから放水までの時間を1分以内としなければならない。
過去問の解答を表示する
解答(2)
【No,19(B)】1号消火栓を用いた屋内消火栓設備の設置に関する記述のうち、「消防法」上、誤っているものはどれか。
- 主配管のうち、立上り管は、管の呼びで50mm以上のものとしなければならない。
- 屋内消火栓の開閉弁は、床面からの高さが1.5m以下の位置又は天井に設けることとし、当該開閉弁を天井に設ける場合にあっては、当該開閉弁は自動式のものとしなければならない。
- 水源の水量は、屋内消火栓の設置個数が最も多い階における当該設置個数(当該設置個数が2を超えるときは、2とする。)に2.6m³を乗じて得た量以上の量としなければならない。
- 加圧送水装置は、屋内消火栓設備のノズルの先端における放水圧力が0.7MPaを超えるように設けなければならない。
過去問の解答を表示する
解答(4)
【No,20(B)】分別解体等に関する記述のうち、「建設工事に係る資材の再資源化等に関する法律」上、誤っているものはどれか。
- 特定建設資材を使用する床面積の合計が500m²以上の建築物の新築工事の受注者は、原則として、当該工事に伴い副次的に生ずる建設資材廃棄物をその種類ごとに分別しつつ当該工事を施工しなければならない。
- 対象建設工事の受注者は、工事着手の時期及び工程の概要、分別解体等の計画等の事項を、工事に着手する日の7日前までに、都道府県知事に届け出なければならない。
- 分別解体等に伴って生じた特定建設資材廃棄物である木材については、工事現場から50km以内に再資源化をするための施設がない場合、再資源化に代えて縮減をすれば足りる。
- 対象建設工事の元請業者は、当該工事に係る特定建設資材廃棄物の再資源化等が完了したときは、再資源化等に要した費用等について、発注者に書面により報告しなければならない。
過去問の解答を表示する
解答(2)
【No,21(B)】特定建設作業に関する記述のうち、「騒音規制法」上、誤っているものはどれか。ただし、災害その他非常の事態の発生により当該特定建設作業を緊急に行う必要がある場合及び人の生命又は身体に対する危険を防止するため特に当該特定建設作業を行う必要がある場合を除く。
- 特定建設作業とは、建設工事として行われる作業のうち、びょう打機を使用する作業等の著しい騒音を発生する作業であって、2日以上にわたるものをいう。
- 特定建設作業に伴って発生する騒音についての規制は、都道府県知事が定める指定地域内においてのみ行われる。
- 指定地域内において、特定建設作業の騒音は、当該特定建設作業の場所において連続して5日を超えて行われる特定建設作業に伴って発生するものであってはならない。
- 指定地域内において、特定建設作業の騒音は、特定建設作業の場所の敷地の境界線において、85デシベルを超えてはならない。
過去問の解答を表示する
解答(3)
【過去問】No,22~29問B 施工管理法

問題番号No,22(B)からNo,29(B)までの8問は必須問題となるので、全問を解答してください。
【No,22(B)】産業廃棄物の処理に関する記述のうち、「廃棄物の処理及び清掃に関する法律」上、誤っているものはどれか。
- 事業者は、産業廃棄物の運搬又は処分を委託する場合には、契約は書面で行い、委託契約書及び書面を契約の終了の日から5年間保存しなければならない。
- 事業者は、電子情報処理組織を使用して産業廃棄物の運搬又は処分を委託する場合、委託者に産業廃棄物を引き渡した後、3日以内に情報処理センターに登録する必要がある。
- 事業者は、排出した産業廃棄物の運搬又は処分を委託する場合、電子情報処理組織を使用して産業廃棄物の種類、数量、受託者の氏名等を情報処理センターに登録したときは、産業廃棄物管理票を交付しなければならない。
- 事業者は、特別管理産業廃棄物の運搬又は処分を委託する場合、あらかじめ、当該委託しようとする特別管理産業廃棄物の種類、数量、性状等を、委託しようとする者に文書で通知しなければならない。
過去問の解答を表示する
解答(3)
【No,23(B)】公共工事における施工計画等に関する記述のうち、適当でないものはどれか。適当でないものは二つあるので、二つとも答えなさい。
- 仮設、施工方法等は、工事の受注者がその責任において定めるものであり、発注者が設計図書において特別に定めることはできない。
- 工事材料の品質は設計図書で定められたものとするが、設計図書にその品質が明示されていない場合は、均衡を得た中等の品質を有するものとする。
- 工事原価は共通仮設費と直接工事費を合わせた費用であり、現場従業員の給料、諸手当等の現場管理費は直接工事費に含まれる。
- 総合試運転調整では、各機器単体の試運転を行うとともに、配管系、ダクト系に異常がないことを確認した後、システム全体の調整が行われる。
過去問の解答を表示する
解答(1),(3)
【No,24(B)】工程管理に関する記述のうち、適当でないものはどれか。適当でないものは二つあるので、二つとも答えなさい。
- ネットワーク工程表において、作業の出発結合点の最早開始時刻から到着結合点の最遅完了時刻までの時間から、当該作業の所要時間を引いた余裕時間をトータルフロートという。
- バーチャート工程表は、各作業の着手日と終了日の間を横線で結ぶもので、各作業の所要日数と施工日程が分かりやすい。
- ネットワーク工程表において、後続作業の最早開始時刻に影響を及ぼすことなく使用できる余裕時間をインターフェアリングフロートという。
- 総工事費が最少となる最も経済的な工期を最適工期といい、このときの施工速度を採算速度という。
過去問の解答を表示する
解答(3),(4)
【No,25(B)】品質管理で用いられる統計的手法に関する記述のうち、適当でないものはどれか。適当でないものは二つあるので、二つとも答えなさい。
- 散布図では、対応する2つのデータの関係の有無が分かる。
- 管理図では、問題としている特性とその要因の関係が体系的に分かる。
- パレート図では、各不良項目の発生件数の順位が分かる。
- ヒストグラムでは、データの時間的変化が分かる。
過去問の解答を表示する
解答(2),(4)
【No,26(B)】建設工事における安全管理に関する記述のうち、適当でないものはどれか。適当でないものは二つあるので、二つとも答えなさい。
- 建設工事に伴う公衆災害とは、工事関係者及び第三者の生命、身体及び財産に関する危害並びに迷惑をいう。
- 年千人率は、重大災害発生の頻度を示すもので、労働者1,000人当たりの1年間に発生した死者数である。
- 建設業労働安全衛生マネジメントシステム(COHSMS)は、組織的かつ継続的に安全衛生管理を実施するための仕組みである。
- 災害の発生頻度を示す度数率は、延べ実労働時間100万時間当たりの労働災害による死傷者数である。
過去問の解答を表示する
解答(1),(2)
【No,27(B)】機器の据付けに関する記述のうち、適当でないものはどれか。適当でないものは二つあるので、二つとも答えなさい。
- 防振基礎に設ける耐震ストッパーは、地震時における機器の横移動の自由度を確保するため、機器本体との間の隙間を極力大きくとって取り付ける。
- 天井スラブの下面において、あと施工アンカーを上向きで施工する場合、接着系アンカーは使用しない。
- 軸封部がメカニカルシール方式の冷却水ポンプをコンクリート基礎上に設置する場合、コンクリート基礎上面に排水目皿及び当該目皿からの排水管を設けないこととしてよい。
- 機器を吊り上げる場合、ワイヤーロープの吊り角度を大きくすると、ワイヤーロープに掛かる張力は小さくなる。
過去問の解答を表示する
解答(1),(4)
【No,28(B)】配管及び配管附属品の施工に関する記述のうち、適当でないものはどれか。適当でないものは二つあるので、二つとも答えなさい。
- 複式伸縮管継手を使用する場合は、当該伸縮管継手が伸縮を吸収する配管の両端を固定し、伸縮管継手本体は固定しない。
- 水道用硬質塩化ビニルライニング鋼管の切断には、パイプカッターや、高速砥石切断機は使用しない。
- 空気調和機への冷温水量を調整する混合型電動三方弁は、一般的に、空調機コイルへの往き管に設ける。
- 開放系の冷温水配管において、鋼管とステンレス鋼管を接合する場合は、絶縁継手を介して接合する。
過去問の解答を表示する
解答(1),(3)
【No,29(B)】ダクト及びダクト附属品の施工に関する記述のうち、適当でないものはどれか。適当でないものは二つあるので、二つとも答えなさい。
- 送風機吐出し口とダクトを接続する場合、吐出し口断面からダクト断面への変形における拡大角は15°以下とする。
- 排煙ダクトを亜鉛鉄板製長方形ダクトとする場合、かどの継目にピッツバーグはぜを用いてはならない。
- 横走りする主ダクトには、振れを防止するため、形鋼振れ止め支持を15m以下の間隔で設ける。
- 給気ダクトに消音エルボを使用する場合、風量調整ダンパーの取付け位置は、消音エルボの上流側とする。
過去問の解答を表示する
解答(2),(3)
1級管工事施工管理技士の過去問【まとめ】
1級管工事施工管理技士の他の年度の過去問と解答を紹介します。
| 過去問年度 | 1次検定(問題A+B) |
|---|---|
| 2026年度(令和8年) | 1次検定 過去問/解答 |
| 2025年度(令和7年) | 1次検定 過去問/解答 |
| 2024年度(令和6年) | 1次検定 過去問/解答 |
| 2023年度(令和5年) | 1次検定 過去問/解答 |
| 2022年度(令和4年) | 1次検定 過去問/解答 |
| 2021年度(令和3年) | 1次検定 過去問/解答 |
| 2020年度(令和2年) | 学科試験 過去問/解答 |
| 2019年度(令和1年) | 学科試験 過去問/解答 |
| 2018年度(平成30年) | 学科試験 過去問/解答 |
| 2017年度(平成29年) | 学科試験 過去問/解答 |
| 2016年度(平成28年) | 学科試験 過去問/解答 |
| 2015年度(平成27年) | 学科試験 過去問/解答 |
| 2014年度(平成26年) | 学科試験 過去問/解答 |
| 2013年度(平成25年) | 学科試験 過去問/解答 |
| 2012年度(平成24年) | 学科試験 過去問/解答 |
| 2011年度(平成23年) | 学科試験 過去問/解答 |
| 2010年度(平成22年) | 学科試験 過去問/解答 |
1級管工事施工管理技士の過去問PDFは『1級管工事施工管理技士【過去問PDF】』からダウンロードして下さい。
1級管工事施工管理技士のおすすめの問題集

1級管工事施工管理技士の試験勉強に役立つおすすめの過去問集を紹介します!
- 地域開発研究所『1級管工事施工管理 第一次検定問題解説集』
- 地域開発研究所『1級管工事施工管理 第二次検定問題解説集』
を購入すれば、1級管工事施工管理技士に合格できる知識を習得可能となります。
1級管工事施工管理技士の一次検定の定番中の定番である本書は、10年分の過去問が網羅的に解説されており一次検定の過去問の理解ができる過去問題集となっています。
1級管工事施工管理技士の二次検定の問題集は好みの分かれるところですが、一次検定を地域開発研究所の過去問題集で勉強しているなら継続して、地域開発研究所の過去問集が使いやすいでしょう。





















